油漆、啤酒、植物油、醫藥用、化妝品、化學藥品、石油產品、紡織化學品、感光化學品、電鍍液、牛奶、礦泉水、熱溶劑、乳膠、工業用水、糖水、樹脂、油墨、工業廢水、果汁、食用油、蠟類等。
頂入式袋式過濾器采用側進底出(側出)方式(也可采用底進底出方式),通過管道中的壓力將過濾液體介質壓入或抽入過濾器桶體,要過濾的液體介質經由電拋光沖孔支撐濾藍承托的過濾袋的過濾,產生理想的固液分離達到液體介質被過濾的效果。
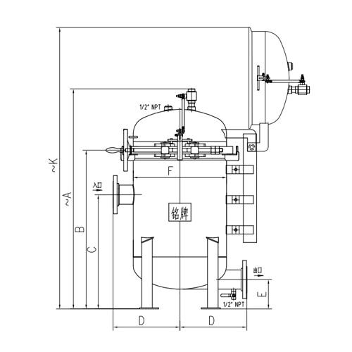
頂入式袋式過濾器適用于大流量的過濾。抱箍式快開結構設計可以從2個袋到最大12袋裝,設備規格齊全,進出口方式法蘭、螺紋、快裝,口徑大小為φ40—450MM,單機最大流量90-1000m3/h。快開機可提供快開設計,抱箍式快開機構及增加了彈簧輔助的平衡機構,使頂封頭蓋在0到105度任一角度停止,操作安全可靠,穩定性強。便于濾袋更換頻繁操作、非常便捷。也適用于希望適用較長時間后方才更換濾袋的場合。多袋式過濾器因體積較大,頂蓋重量重,一個工人難以操作,在此可降低人工成本,滿足客戶的要求。

頂入式袋式過濾器根據不同的過濾精度,取決于不同精度的過濾袋。 由于液體介質進入濾器后是從濾 袋頂端流入,使得液體可均勻分布在整個濾袋的過濾表面,令整個層面中的流體分布基本恒定一致,紊流的負面影響小,過濾效果好。